行业动态

了解最新公司动态及行业资讯

土壤热解析怎么修复污染土地

2018-01-05 07:56:22 237 编辑:admin 来源:本站
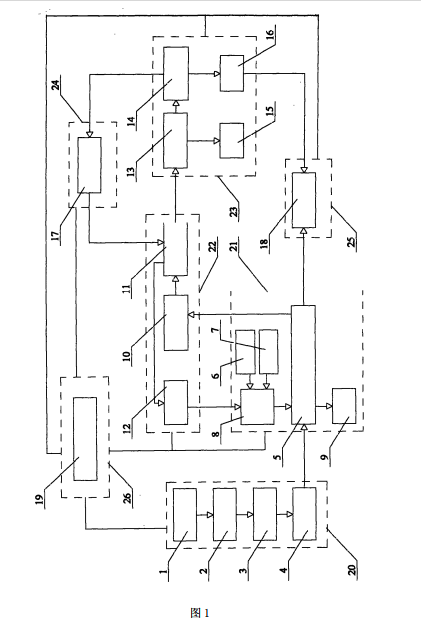
       挥发性有机物处理:抽风机将土壤热解吸产生的挥发性有机物抽提进入燃烧炉的燃烧 室,通过燃烧分解挥发性有机物;燃烧后的废气进入碱喷淋塔吸附处理后,再进入活性炭吸 附塔进一步吸附处理后,实现清洁排放。抽风机的风压为6Kpa,风量为200m /h。活性炭吸附塔的设计风量1200m /h。土壤中挥发性/半挥发性有机污染物的蒸汽热强化抽提方法,具有可 操作性强,抽提效率高,便于进行现场监控等优点,抽提效率比原位抽提高,可实现清洁排放。
       污染土壤中二甲苯的浓度为33 .6mg/kg,对污染区域进行测量定位,将受污染的土 壤挖出。随开挖随覆盖,防止污染物扩散与扬尘。将污染土壤从挖掘区域运送到指定修复地 点,建设遮盖污染场地的塑料大棚,铺设土工布;用铲车等机械装备将土壤堆为长条形土 垛。长条形土垛堆制规格为:底面30m,宽9m,边坡比1 .5,土体高4m,单个土垛占地面积 274平 米,可容纳土壤604立方米;热空气输入:蒸汽热风机出风口与通风管路的入口相连通,所 述 蒸汽热风机的风压为6Kpa,风量为200m /h,出口温度为350℃。通风管路的出口延伸至污染 土壤垛体。 
 
        通过蒸汽热风机及通风管路将热蒸汽连续通入堆置的土体内部,进行加热并吹 脱污染物,实现挥发性有机物的土壤热解吸去除。热空气通风管路构架的干管和抽提管道采用304 材质钢管,管径为356mm,壁厚为10mm,管长为30m;支管采用304材质钢管,管径为100mm ,壁 厚为5mm,管长为9m;每路干管间隔1米设一跟干管,每路干管带30根支管,呈梯状排列;每 路 支管上间隔0 .3m开一个通风孔,通风孔径5mm。抽提阶段:在长条形污染土垛表面布置抽提 管道,垛体表面布置抽提管道,抽提管道出口经过冷凝设备,降低到30℃。冷凝器出口与气 液分离器连接,气液分离器风量200m /h。通过气液分离器将水蒸气、液态污染物与气体分 离。水和液态污染物进入污水存储箱收集并转运到污水处理厂处理,气体经气液分离器气 体出口与抽风机的进风口相连通;挥发性有机物处理阶段:抽风机的出风口与燃烧炉的进 口相连通,抽风机的风压为6Kpa,风量为200m /h,将解吸产生的挥发性有机物抽提进入燃 烧炉的燃烧室,通过燃烧分解挥发性有机物;燃烧炉的出口与碱液喷淋塔的入口相连通,碱 喷淋塔的设计风量1200m /h。
 
      进入碱喷淋塔处理吸附废气后,碱液喷淋塔的出口与活性炭 吸附塔的进口相连通,活性炭吸附塔的设计风量1200m /h。进入活性炭吸附塔,实现清洁排 放。修复后检测土壤中二甲苯的浓度为1 .01mg/kg,对挥发性/半挥发性有机物污染因子二 甲苯的去除率为96.99%。效率。
 

30

装备制造经验

立即免费获取土壤修复方案

为用户提供及时、高效、便捷的服务

在线咨询
AG视讯环境希望与你携手,共创美好未来...
5